多用途MEMSジャイロセンサ
新構造により、高精度・多用途を実現
概要
本発明は、ジャイロセンサのうち、FMジャイロセンサに関する。
従来のFMジャイロセンサは、温度変化や部材の製造誤差によって、測定精度が下がるという課題があった。これは、センサに用いる振動子を2つ用いるために、それら振動子間に生じる温度変化の差や、製造誤差によって、振動子の特性を同一に保てないことに起因していた。
これに対して本発明では、振動子を単一とし、異なるモードの振動を印加しすることで、上記の課題を解決する。
本発明を用いるジャイロセンサは、上記の通り測定精度が高いのみならず、原理上、磁気センサや圧力センサとしても機能することができ、産業上の優位性をもつと考えれらる。
上記ジャイロセンサ、磁気センサ、圧力センサ各種で特許取得・出願している。

単一振動子に二つのモードを用い、演算処理を行う

応用例
・ジャイロセンサ
・磁気センサ
・圧力センサ・真空圧力センサ
関連文献
塚本 貴城, 田中 秀治(2019), MEMS 振動型ジャイロスコープの動作原理と最近の動向
知的財産データ
知財関連番号 : 特許第6559327 他多数
発明者 : 塚本 貴城、田中 秀治
技術キーワード: 制御、計測、機械、エレクトロニクス、情報・通信(ハードウエア)、材料
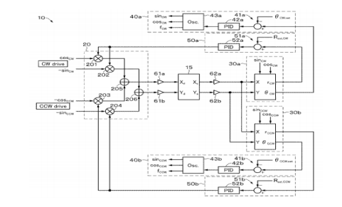
積分型ジャイロ装置および積分型ジャイロ装置の制御方法
外力付与なしに角度ロック現象を回避
概要
積分型ジャイロ装置には、Q値のミスマッチにより振動角度が固定されてしまう、角度ロックと呼ばれる現象が生じてしまうという問題がある。
理想的な振動子、すなわち共振数とQ値が全ての方向で一様であれば、角度ロック現象は起こらない。しかし、現実の振動子は、Q値が方向依存性を有するため、振動方向が時間経過とともにQ値が最大の方向に向かって回転してしまう。
この課題を解決するため、振動子に常に一定の回転(バーチャル回転)を与える方法が知られている。しかし、そのための機構や制御のために装置が複雑化・大型化するという問題があった。
本発明では、外力の付与なしに、制御システムのパラメータを調整することで、バーチャル回転を発生させる。

本ジャイロ装置の構成例

応用例
・ジャイロセンサ
関連文献
[1] T. Tsukamoto and S. Tanaka, "Virtually Rotated MEMS Whole Angle Gyroscope using Independently Controlled CW/CCW Oscillations," in Proc. Inertial 2018, 2018, pp. 49
[2] T. Tsukamoto and S. Tanaka, "MEMS Rate Integrating Gyroscope with Temperature Corrected Virtual Rotation," in Proc. 2019 IEEE International Symposium on Inertial Sensors and Systems (INERTIAL), 2019, pp. 21-24. -- 52.
知的財産データ
知財関連番号 : 特許出願番号2018-054256
発明者 : 塚本 貴城、田中 秀治
技術キーワード: ジャイロセンサ、磁気センサ、圧力センサ、mems、gyrosensor、magneticsensor、pressuresensor
振動子におけるQ値のトリミング方法
直交する複数モードのQ値を調整する技術
概要
ジャイロ装置に用いられる2次元振動子は、x軸方向とy軸方向のQ値を整合させる必要があるものの、製造誤差等に起因してそれらのQ値が僅かに異なる場合がある。このため、x,y軸方向それぞれのQ値を独立して制御できることが望まれる。
振動子においては、振動によって熱流が発生し,この熱流によってQ値が影響される(熱弾性損失)。そのため、構造中に熱流の経路を追加したり、熱流を遮断することでQ値の調整が可能になる。
本発明の2次元振動子は、基本的な振動子構造に加えて、剛性を大きく変化させること無く,熱流のみを制御するための,加工可能部材が予め設けられている。これらの加工可能部材を適宜切断することにより、互いに直交する第1モードおよび第2モードにおけるそれぞれのQ値を独立して制御可能とする。

本ジャイロ装置の構成例

応用例
・ジャイロセンサに用いる振動子
関連文献
[1] A. Hamza, T. Tsukamoto and S. Tanaka, "Quality Factor Trimming Method Using Thermoelastic Dissipation for Ring-Shape MEMS Resonator," in Proc. 2020 IEEE International Symposium on Inertial Sensors and Systems (INERTIAL), 2020, pp. 1-4.
知的財産データ
知財関連番号 : 特許出願番号2019-195011
発明者 : 塚本 貴城、田中 秀治
技術キーワード: ジャイロセンサ、磁気センサ、圧力センサ、mems、gyrosensor、magneticsensor、pressuresensor
